Analog Devices Inc. LTC333x Nanopower Buck-Boost DC/DC Converters

Analog Devices Inc. LTC333x Nanopower Buck-Boost DC/DC Converters integrate a high voltage energy harvesting power supply. Each device also has a DC/DC converter powered by a primary cell battery to create a single output supply for alternative energy applications. The energy harvesting power supply consists of an integrated full-wave bridge rectifier and a high voltage buck converter. This power supply harvests energy from piezoelectric, solar or magnetic sources. The primary cell input powers a buck-boost converter capable of operation down to 1.8V at its input. Either DC/DC converter can deliver energy to a single output. The buck operates when harvested energy is available, reducing the quiescent current draw on the battery to essentially zero. This feature extends the life of the battery. The buck-boost powers VOUT only when harvested energy goes away.

Features

  • LTC3330
    • Dual input, single output DC/DCs with input prioritizer
      • 3.0V to 19V buck DC/DC energy harvesting input
      • 1.8V to 5.5V buck-boost DC/DC primary cell input
    • Zero battery IQ when energy harvesting source is available
    • 750nA at No-Load ultra-low quiescent current
    • Low noise LDO post regulator
    • Integrated supercapacitor balancer
    • Up to 50mA output current
    • Programmable DC/DC and LDO output voltages, buck UVLO, and buck-boost peak input current
    • Integrated low-loss full-wave bridge rectifier
    • Up to 25mA at VIN ≥ 20V input protective shunt
    • 5mm×5mm QFN-32 package
  • LTC3331
    • Dual input, single output DC/DCs with input prioritizer
      • 3.0V to 19V buck DC/DC energy harvesting input
      • Up to 4.2V buck-boost DC/DC battery input
    • 3.45V, 4.0V, 4.1V, 4.2V 10mA shunt battery charger with programmable float voltages
    • Low battery disconnect
    • 950nA at No Load ultra-low quiescent current
    • Integrated supercapacitor balancer
    • Up to 50mA output current
    • Programmable DC/DC output voltage, buck UVLO, and buck-boost peak input current
    • Integrated low-loss full-wave bridge rectifier
    • Up to 25mA at VIN ≥ 20V input protective shunt
    • 5mm×5mm QFN-32 package
  • LTC3335
    • 680nA input quiescent current (output in regulation at No Load)
    • 1.8V to 5.5V input operating range
    • 1.8V, 2.5V, 2.8V, 3V, 3.3V, 3.6V, 4.5V, 5V Selectable Output Voltages
    • Integrated Coulomb Counter measures accumulated battery discharge
    • ±5% battery discharge measurement accuracy
    • 5mA, 10mA, 15mA, 25mA, 50mA, 100mA, 150mA, 250mA programmable peak input current
    • Up to 50mA output current
    • Up to 90% efficiency
    • Programmable Coulomb Counter Prescaler for wide range of battery sizes
    • Programmable discharge alarm threshold
    • I2C interface
    • Low-profile (0.75mm) 20-Lead (3mm×4mm) QFN package

Applications

  • LTC3330/LTC3331
    • Energy harvesting
    • Solar-powered systems with primary cell backup
    • Wireless HVAC sensors and security devices
    • Mobile asset tracking
  • LTC3335
    • Long lifetime primary cell battery applications
    • Wireless sensors
    • Remote monitors
    • Dust Networks® SmartMesh® applications

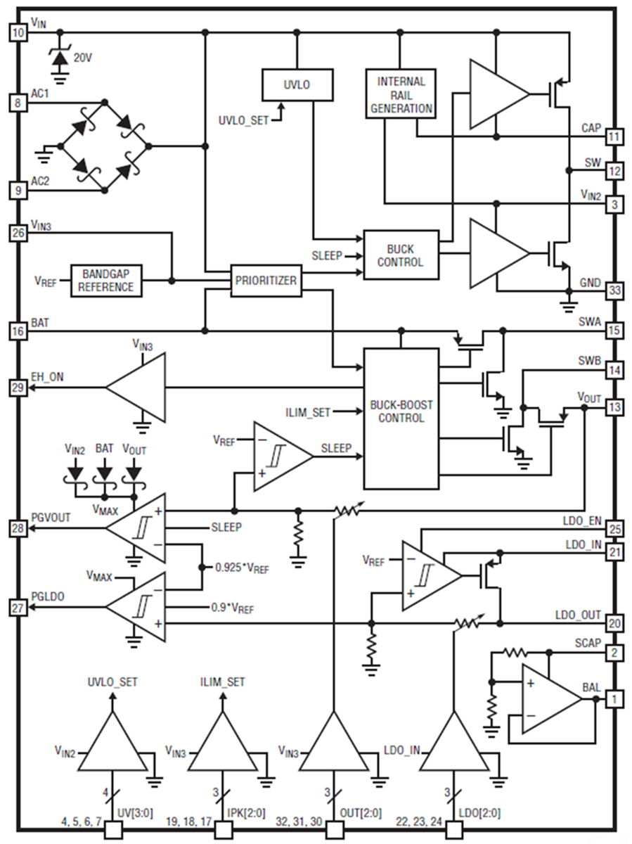
Block Diagram

Block Diagram - Analog Devices Inc. LTC333x Nanopower Buck-Boost DC/DC Converters
Publicado: 2018-08-27 | Actualizado: 2026-02-11